Textile Line Cut Steam Use 20%

Switching to Controlled Thermocompressors

20%

Steam Saved

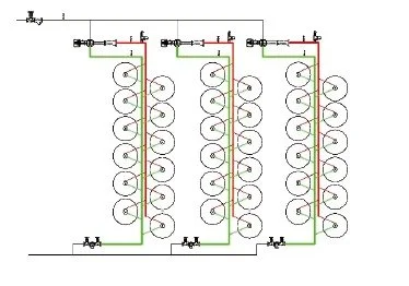
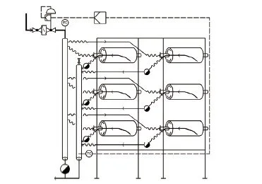
A continuous textile line with a 3-row dryer stage (each row 12 drum dryers) was originally valve-controlled, driving up steam demand & limiting speed/quality. A retrofit replaced control valves with baelz 590 controlled steam thermocompressor to stabilize drying & save energy.

The Challenge

Thermocompressor for steam saving

With valve control, internal steam condensate films stayed thick inside the drums, slowing heat transfer & capping production speed.

Baseline parameters on the section were

Motive = 5.5 barg

Discharge = 3 barg

Steam Load = 200–600 kg/h

depending on textile material—conditions that left efficiency on the table.

The Solution

Fuel saving in textile industry

The plant replaced the control valves with steam thermocompressor.

After retrofit, operating points settled at

Motive = 5.5 barg

Suction = 1.5 barg

Discharge = 2 barg. (1 Barg Lowered)

Steam Load = 20% Lower (As per end customer)

The Results

  • 20% steam saved (As per End Customer)

  • “Monthly steam consumption” improved from 2.6 t → 2.2 t (as reported in the case).

  • Higher production speed & better drying quality from thinner condensate films & steadier pressure.

How to decrease steam consumption

Why This Works

A controlled steam jet thermocompressor acts as a steam compressor without moving parts.

Correct thermocompressor design & nozzle design lift internal velocities, minimize film thickness, & stabilize setpoints

—delivering heat transfer solutions that reduce steam per meter processed while enhancing line runnability.

When paired with good steam & condensate practice (e.g., steam separator, flash steam routing, condensate & flash steam recovery system), savings compound across the section.

Takeaway

If your dryers are valve-controlled & you’re fighting venting or high steam per kg of fabric, a controlled steam thermo compressor can be a fast, low-maintenance route to saving energy:

recover with steam jet ejectors, improve drying, & unlock speed—without adding rotating machinery.

Project Details

Location: Hebei Province, China

Technology: baelz 590 controlled steam ejectors

Industry: Textile

Company: Printing and Dyeing Factory

Previous
Previous

15% Steam Saving in Textile Washing & Drying

Next
Next

German Textile Plant Cut Primary Energy by ~15% with a New Steam & Power Concept